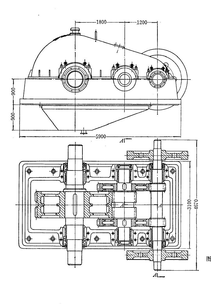
中小型軋鋼機主傳動所用的齒輪減速機是一種大列的非標減速機,它用于將主電機的高轉速變成扎輥所需的較低轉速并傳遞扭矩。其工作特點是低速、重裁、沖擊負荷大、沖擊次數頻繁,而且是連續工作的。隨著我國軋鋼工業生產的迅速發展,鋼材品種擴大,產量增加,軋制速度提高,軋制負荷增大,這就要求軋鋼機用齒輪減速機具有足夠的承裁能力,能夠安全可乾地長期工作麗不致影響軋鋼生產。
生產實踐表明,軋鋼機所使用的齒輪減速機齒輪破壞的主要形式表現為點蝕、塑性變形、膠合、磨損、剝落而不是斷齒。偶有很少幾個齒輪斷齒的例子,其原因也是由于制造缺陷或使用中發生事故造成的,完全由于模數選取偏小以致彎曲應力超過許用值的斷齒事故是極為少見的,對于后一種情況,設計時經過強度校驗即可避免。所以在齒輪減速機齒輪的破壞形式中,可將斷齒的破壞排除在外。
硬齒面減速機齒輪的破壞形式主要是齒面剝落。在低接觸應力下工作的齒輪是可以長期不出現剝落的,但齒輪在接近設計確定的接觸應力條件下工作,就沿著淬硬層與芯部之間過渡區逐溝逐漸產剝落。這種剝落是在淬硬層的過渡區因疲勞所致,即在過渡區的接觸應力加上熱處理殘余拉應力超過了在過渡區的強度所造成的,而在以硬度為依據的許用應力計算公式中,只以齒面硬度為依據不可能反映出真實的破壞應力。實際使用表明,目前硬齒面齒輪減速機中硬齒面齒輪的承載能力溝達不到設計值,一個能如實反映實際情況的硬齒面許用按觸應力計算公式尚待進一步探討。
軟齒面齒輪的破壞,除剝落以外的上述破壞形式均存在。造成各種破壞形式的原因較復雜,簡單地說,是由于在軋制負荷的劇烈沖擊條件下,材料的屈服點os較慨,齒面硬度也偏低,實際負荷所產生的接觸應力遠遠超過齒面的接觸強度,這樣就出現了各種破壞形式。
為了適應軋鋼生產的發展,努力提高主減速機的承載能力及使用壽命是一項重要的任務。解決這個問題有三個途徑:
第一、提高漸開線齒輪的接觸強度及彎曲強度,
第二、發展和采用圓弧齒輪;
第三、研制大型減速機新的結構型式。
上述第一項,有關提高漸開線齒輪強度的因素很多,如合理選擇設計參數,正確選擇齒輪材質,提高熱處理質量,提高加工和安裝精度,保證傳動剛性,改進機座結構,加強維護檢修等問題,均應綜合研究,采取具體措施加以解決。
專業減速機電機(http://m.szmj001.cn/)齒輪減速馬達銷售商深圳市蒲江機電有限公司提供技術幫助,歡迎咨詢。
相關文章閱讀: